|
ЗАЩИТА ТРУБОПРОВОДОВ ОТ КОРРОЗИИ
КОРРОЗИОННЫЕ СВОЙСТВА ГРУНТОВ И МЕТОДЫ ИХ ОПРЕДЕЛЕНИЯ
Степень коррозионной активности грунтов зависит от концентрации растворимых веществ, влажности, состава и др. (табл. 1).
Характеристика коррозионной активности грунтов и средства защиты Таблица 1
| Грунты |
Коррозионная активность |
Методы определения коррозионной активности |
Средства защиты |
| по удельному сопротивлению грунта, Ом•м |
по потере массы трубки, кг/(м² •год) |
по плотности поляризующего тока, мА/м² |
| Песчаные и песчано-глинистые |
Низкая |
>100 |
<0,3 |
<30 |
Нормальные противокоррозионные |
| Глинистые, солончаковые, известковые бедные черноземом |
Средняя или нормальная |
20-100 |
0,35 |
30-40 |
То же |
| Богатые черноземом торфяные, засоренные мусором, известью, шлаком и др. |
Повышенная Высокая Весьма высокая |
10-20
5-10
<5 |
0,4-0,6
0,6-1,2
≥1,2 |
40-50
>50
>100 |
Усиленные противокоррозионные покрытия вместе с катодной поляризацией |
Удельное сопротивление грунта (табл. 2) можно определить при помощи симметричной и несимметричной четырехэлектродной установки, стержневого заземлителя или методом амперметра-вольтметра. Определение удельного сопротивления грунта ρ при помощи стержневого заземлителя производится путем измерения сопротивления растеканию тока известного стержневого заземлителя цилиндрической формы и последующего расчета удельного сопротивления окружающего грунта по известной формуле

, (1)
где Rз - измеренное сопротивление растеканию тока заземлителя; l - длина стержня, погруженного в грунт; d -диаметр стержня.
Средние значения удельной проводимости γ и удельного сопротивления ρ наиболее распространенных грунтов Таблица 2
| Грунты |
При атмосферных осадках 250 мм в год |
При атмосферных осадках 500 мм в год |
| |
γ, Cм/м |
ρ, Ом•м |
γ, Cм/м |
ρ, Ом•м |
| Чернозем |
0,05-0,02 |
20-50 |
0,5-0,1 |
2-10 |
| Глина |
0,1-0,01 |
10-100 |
0,2-0,05 |
5-20 |
| Пористый известняк (мел) |
0,02-0,003 |
50-380 |
0,03-0,01 |
33-100 |
| Пористый песчаник |
0,001 |
1000 |
0,03-0,003 |
33-330 |
| Кварцит (мрамор, кристаллический известняк) |
0,001 |
1000 |
0,01-0,001 |
100-1000 |
При проведении этих измерений длина стержня должна быть значительно больше его диаметра. В случае однородной среды соотношение (1) дает значение истинного удельного сопротивления, а для анизотропной, неоднородной среды - некоторое среднее значение удельного сопротивления. При этом если проектируемое заземление по своим геометрическим размерам будет соизмеримо с использованным для измерения заземлителем, то данный способ не дает больших погрешностей. Если длина измеряемого заземлителя примерно равна 1 м, то глубина исследуемого грунта равна примерно 1,5 м. При таком способе измерения удельного сопротивления грунта может возникнуть значительная погрешность, вызванная неплотным прилеганием грунта к заземлителю. В сухих, щебенистых, крупнозернистых породах контакт стержня с грунтом хуже, чем во влажных тонкодисперсных грунтах.
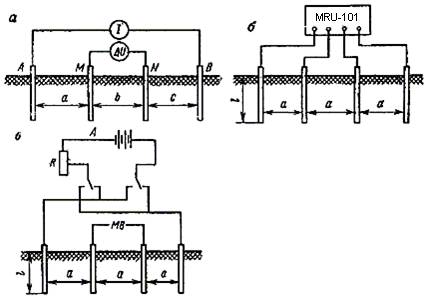
Измерение удельного сопротивления грунта при помощи четырехэлектродных установок выполняют по схеме рис. 1, а. Измерительные электроды размещают обычно в одну линию, которая для проектируемого трубопровода должна совпадать с осью трассы, а для уложенного в землю трубопровода проходить параллельно последнему на расстоянии не менее 4-6 м или перпендикулярно к нему. Расстояние между питающими электродами А и В должно находиться в пределах: 2h<AB<4h, где h - глубина прокладки подземного трубопровода, отсчитываемая от поверхности земли до центра трубы трубопровода. Удельное сопротивление грунта определяют по формуле ρ=kΔU/I , где ΔU - разность потенциалов между измерительными электродами M и N ; I - ток, протекающий через цепь питающих электродов А и В. Коэффициент k определяется в зависимости от размещения питающих электродов А, В и измерительных электродов M , N . В общем случае
,
где a , b , c - соответственно расстояние между электродами A и M , M и N , N и B .

Рис. 1. Схема измерения удельного сопротивления грунта при помощи четырехэлектродной установки (а), измерителей заземления (б), по методу амперметра-вольтметра (в)
На практике наиболее часто применяют симметричную четырехэлектродную установку Шлюмберже, для которой принято условие: a=c≥b . В этом случае k=πa(a+b)/b .
Установку Шлюмберже используют преимущественно при выполнении вертикальных электрических зондирований. При этом для изучения электрических характеристик земли в данном месте расстояние между измерительными электродами может не изменяться, перемещают симметрично только питающие электроды. Измерительные электроды нужно перемещать только в том случае, когда чувствительность измерительного прибора не позволяет проводить достоверные измерения.
Частным случаем симметричной четырехэлектродной установки является установка Веннера, для которой расстояние между электродами одинаково и равно a . Для установки Веннера k=2πa.
В ряде случаев целесообразно использовать так называемую двухэлектродную (потенциальную) установку, которая отличается тем, что в ней второй питающий электрод B и измерительный электрод N отнесены в бесконечность (на расстояние в 10-20 раз больше, чем расстояние между первым измерительным электродом и ближним к нему питающим), т.е. будет иметь место следующее условие: c≥b≥(10÷20)a . Для этой установки k=2πlAM , где lAM - расстояние между электродами A и M .
Двухэлектродную установку удобно использовать для обследования некоторой площади при поиске наилучших условий с целью определения местоположения заземляющих электродов, так как для этого можно перемещать только два электрода А и М, сохраняя постоянное расстояние между ними.
Удельное сопротивление грунта имеет сезонный характер и зависит от изменения температуры и влажности. Для определения его минимальной величины вводится поправочный коэффициент m (табл. 3), т. е. ρmin=mρизм , где ρmin - минимальное годовое удельное сопротивление грунта; ρизм - измеренное удельное сопротивление грунта.
Поправочный коэффициент m к зависимости от климатического района России по месяцам Таблица 3
| Месяцы |
Европейская часть и Сибирь |
Южные районы |
| I |
0,69 |
0,66 |
| II |
0,63 |
0,57 |
| III |
0,57 |
0,63 |
| IV |
0,69 |
0,71 |
| V |
0,74 |
1 |
| VI |
0,89 |
0,99 |
| VII |
1 |
0,89 |
| VIII |
0,89 |
0,86 |
| IX |
0,97 |
0,9 |
| X |
0,86 |
0,92 |
| XI |
0,74 |
0,92 |
| XII |
0,77 |
0,74 |
При определении удельного сопротивления грунта с помощью четырехэлектродных установок можно использовать измерители заземления MRU-101, МС-08, М-416, Ф-416, ИзП-03, полевой электроразведочный потенциометр ЭП-1М; электронный стрелочный компенсатор ЭСК-1, а также другие приборы аналогичного назначения.
Схема измерения удельного сопротивления грунта методом амперметра-вольтметра изображена на рис. 1,в. При этом удельное сопротивление грунта определяется из выражения ρ=2πaU/I , где U - среднее значение показателей милливольтметра, измеренное при двух противоположных направлениях тока; I - среднее значение показаний амперметра.
При определении удельного сопротивления методом амперметра-вольтметра рекомендуется использовать медные или латунные электроды, а также применять милливольтметр с высоким входным сопротивлением (например, высокоомный вольтметр ВВ-1 или цифровой прибор 43312). Очень удобно использовать для этих целей прибор АЭ-72, так как в этом приборе предусмотрены токовые и потенциальные клеммы и измерения сводятся к последовательному измерению тока и разности потенциалов одним и тем же прибором.
Непосредственное измерение удельного сопротивления грунта по трассе трубопровода очень удобно выполнять с использованием прибора SONEL MRU-101.
В данных приборах аналогичная функция измерения задается простым выбором положения поворотного переключателя функций.
Эта функция с метрологической точки зрения идентична четырехполюсной схеме измерений сопротивления заземления, но содержит дополнительную процедуру ввода в прибор взаимного расстояния между измерительными щупами и электродами заземлителя.
Результат измерения - величина удельного сопротивления грунта определяется процессором прибора автоматически, согласно формуле ρ = 2π d RE, которая применяется в Методике измерения Веннера.
Вышеупомянутая методика предполагает равные расстояния между электродами.
Рис. 2. Схема для измерения удельного сопротивления грунта
Процедура, применяемая для измерения удельного сопротивления грунта, следующая:
1. Измерительные щупы устанавливают в грунт по прямой линии через равные взаимные расстояния и соединяют с измерительными гнездами 1 , 2 , 3 и 4 , обозначенными символами „H”, „S”, „ES” и „E”,соответственно.
2. Поворотный переключатель 7 устанавливают в положение „ρ”.
3. Нажимают клавишу 8 START.
4. Используя клавиши управления стрелками 11 и 12 изменяют величину расстояния между электродами, индицируемую на дисплее так, чтобы она лучше всего согласовывалась с фактическим расстоянием.
5. Нажимают клавишу 8 START.
6. Снимают показания значения сопротивления заземления RE, а также значения сопротивлений измерительных щупов RS и RH. Значения специфических параметров могут быть сняты с основного поля дисплея 19 после нажатия на клавишу 9 SEL.
Прибор имеет внутреннюю память и связь с компьютером.
С помощью токоизмерительных клещей измеряет сопротивление сложных, многократных заземлителей без их разъединения.
Автономное питание от аккумуляторов позволяет успешно и с достаточным ресурсом по времени проводить измерения в полевых условиях.
|